• 和利時DCS系統對電腦和操作系統配置有什么要求

    本文介紹和利時DCS系統對電腦和操作系統配置的要求,并對一個工程中需要配置的操作站和控制站數量做分析

    2019/11/7 0:01:32 人評論 次瀏覽
  • 和利時MACS-K系列DCS系統硬件介紹

    本文和大家分享學習和利時MACS-K系列DCS過程中的隨筆及感受,后續將不斷更新相關內容。筆者計劃從整體網絡結構、硬件系統、軟件系統的主線,由宏觀認知到具體實際應用,系統化的學習DCS系統。希望能與大家交流學習中的經驗、難點、困惑等

    2019/11/4 0:49:28 人評論 次瀏覽
  • 最終用戶如何用SIL等級

    IEC61508和IEC61511-1-2016(GB/T20438.1-2017和GB/T21109.2-2007)功能安全標準允許最終用戶以四種方式使用SIL等級,本文對此做簡單介紹

    2019/10/21 0:45:56 人評論 次瀏覽
  • [譯文]儀表中控室的宜人學研究

    儀表控制系統是設備/工藝流程安全運行的關鍵,本文對儀表中控室的設計思路、要點、主要設備等,從工業設計、宜人學觀點出發進行簡要的論述

    2019/10/8 21:45:21 人評論 次瀏覽
  • 基于RiskCloud風險分析軟件的AQ/T 3054的實施

    RiskCloud風險分析軟件能夠幫助用戶精準、快速的實施AQ/T 3054標準里的相關步驟。本文以標準附錄G為示例,進行LOPA分析

    2019/10/5 0:41:59 人評論 次瀏覽
  • P&ID圖中哪些儀表功能標志及圖形要體現在HMI上?

    P&ID是管道與儀表流程圖的簡稱,是工程師設計HMI重要的輸入文檔。P&ID圖上的儀表功能標志及圖形符號代表什么意思?P&ID圖中哪些儀表功能標志及圖形要體現在HMI上?昌暉儀表在本文詳細做以說明

    2019/9/26 0:04:07 人評論 次瀏覽
  • RiskCloud風險分析軟件在HAZOP分析、LOPA定級和SIL驗算中的應用

    本文結合實例簡單介紹歌略RiskCloud風險分析軟件在安全儀表系統HAZOP分析/LOPA定級和SIL驗算中的應用

    2019/9/17 20:00:22 人評論 次瀏覽
  • NB-IoT補足物聯網的重要缺口

    NB-IoT將會是全球電信業統一的標準,補足3G/4G的不足,是讓未來智能應用大有可為的網絡技術,有超過70%的智能應用可通過NB-IoT技術達成,NB-IoT補足物聯網的重要缺口

    2019/7/29 0:06:15 人評論 次瀏覽
  • SIL等級是怎么確定的?依據是什么?

    當大家拿到SIS項目的設計院系統規格書時,會出現這樣的字眼:要求SIL等級是SIL2或者SIL3,項目實施要根據要求來設計配置硬件和編寫程序,那么這個SIS中的SIL等級是怎么確定的?AQ/T3054給出了答案(IEC61511和GB/T21109中也都有LOPA內容

    2019/7/27 0:10:18 人評論 次瀏覽
  • 對DCS系統掃描周期設置的一些建議

    DCS系統掃描周期設置不當可能造成控制站死機,DCS控制站的掃描周期一般分為0.2s、0.5s、1.0s三個檔次,掃描周期允許用戶根據現場要求組態確定。昌暉儀表結合實例給大家一些關于DCS系統掃描周期設置的建議

    2019/6/24 0:01:00 人評論 次瀏覽
  • DCS系統工作站時鐘混亂引發DCS系統失靈案例

    昌暉儀表通過DCS系統工作站時鐘混亂引發DCS系統失靈的故障處理案例,分享儀表工處理NTP報警故障的思路和方法

    2019/6/21 17:44:15 人評論 次瀏覽
  • DCS系統AI卡件故障,造成系統停車

    文章分享某電廠DCS系統AI卡件故障導致系統停車的故障排查處理案例

    2019/6/14 8:59:58 人評論 次瀏覽
  • 學習SIS,從熟悉標準IEC61511-2016和IEC61508-2010開始

    學習安全儀表系統(SIS),IEC的相關標準首先要熟讀和掌握。IEC的相關標準是鼻祖,其他組織引用、借鑒,甚至是直接翻譯。下表列出了IEC/ISA/GB的SIS相關標準。英語水平良好的話,可以讀IEC原汁原味標準,然后再拓展到ISA標準。英語費勁的話,讀GB標準吧,反正是直接翻譯過來的,…

    2019/5/30 15:28:19 人評論 次瀏覽
  • 橫河CS3000冗余AO卡件報警故障排除

    在某廠焦化裝置CS3000 DCS系統中調節閥輸出卡件AAI543冗余配置,連接到底板式MTL安全柵MTL4046C,當調節閥閥門定位器出現OOP開路報警時導致卡件Fail,然后切換到備用卡件,因卡件具有容錯功能,當冗余卡一側失敗時,另一側即使再出現通道故障也不會導致卡件失敗,當外部報警排…

    2019/5/4 0:01:56 人評論 次瀏覽
  • 儀表工必須清楚的DCS在線下裝過程及存在風險

    不同品牌DCS系統在線組態下裝機制各異,對DCS在線下裝的注意事項要求也不同,儀表工稍有疏忽即存在引發系統停車風險,故昌暉儀表建議DCS在線下裝盡可能在系統停車時進行

    2019/4/23 10:53:26 人評論 次瀏覽
  • 儀表工初次實戰DCS項目(連載二)

    昌暉儀表將一個75t/h鍋爐DCS項目實施過程記錄下來,希望儀表工通過實例把理論與工作實踐結合起來, 以達到融會貫通獨立實施一個自動化項目的目的。本文是儀表工初次實戰DCS項目連載的第二部分

    2019/3/19 19:45:32 人評論 次瀏覽
  • 儀表工初次實戰DCS項目(連載一)

    昌暉儀表將一個75t/h鍋爐DCS項目實施過程記錄下來,希望儀表工通過實例把理論與工作實踐結合起來, 以達到融會貫通獨立實施一個自動化項目的目的。本文是儀表工初次實戰DCS項目連載的第一部分

    2019/3/19 0:01:21 人評論 次瀏覽
  • DCS系統DI卡件的回路電壓選擇直流48V的原因

    為什么DCS系統DI卡件的回路電壓選擇直流48V而不是其他電壓等級?昌暉儀表在本文聊聊其中的原因,對儀表工合理選擇系統DI卡件的回路電壓有所幫助

    2019/1/17 21:52:35 人評論 次瀏覽
  • 白話DCS和PLC區別和應用

    DCS和PLC的話題在工業界已經爭論了至少40年,要搞懂大家在爭論啥,儀表工就一定要弄清DCS和PLC的區別,客觀認識這些根本性差異,根據產品和需要,理性選擇應用DCS和PLC

    2018/12/13 19:46:06 人評論 次瀏覽
  • 儀表工如何開展DCS系統預防性維護、日常性維護及大修

    DCS系統預防性維護、日常性維護及大修每個儀表工在工作中都會經歷,數顯儀表整理一些關于DCS系統預防性維護、日常性維護及大修知識工大家參考,需要對提高儀表工DCS維護技能有所幫助

    2018/12/3 17:32:38 人評論 次瀏覽
  • 加強DCS系統檢修管理,從六個方面做起

    隨著DCS系統在各行業的普遍應用,DCS系統如何檢修、檢修周期多長及維修哪些項目,才能保證DCS系統在工廠應用條件下安全運行,是提高其可靠性的關鍵。實際應用中應充分利用計算機系統自診斷功能,及早發現異常情況,防止模件故障;檢修時也要有合理的檢修工藝和程序,兼顧DCS系…

    2018/11/27 15:33:11 人評論 次瀏覽
  • DCS實現儀表自控率自動統計的方法

    昌暉儀表分享DCS實現儀表自控率瞬時值、日平均值、月平均值實時統計顯示功能,并有可追溯性的查詢功能,減少人為因素影響,保證數據有準確來源,同時為在其他控制系統中實現類似功能提供借鑒。

    2018/8/20 1:49:00 人評論 次瀏覽
  • 接線端子松動引起DCS操作界面顯示初始化狀態的故障案例

    昌暉儀表通過一個接線端子松動引起DCS無法操作調節閥,操作界面顯示該點為“初始化”狀態的故障處理實例,給儀表維修工排查該類型DCS系統故障提供一個鮮活實例

    2018/8/13 18:59:48 人評論 次瀏覽
  • DCS人機接口的故障檢查及處理

    DCS系統操作員站或工程師站死機的原因很多,且比較復雜,硬件方面的原因有:電源有問題,冷卻風扇停轉導致主機過熱,CPU負荷過重,內存條松動或質量不佳,可采用更換風扇等硬件,重新拔插的方法來處理。硬盤老化或使用不當造成壞道、壞扇區,只有更換硬盤。硬盤空間不足,可定…

    2018/6/17 17:08:47 人評論 次瀏覽
  • DCS基本構成及日常維護

    昌暉儀表在本文分享DCS基本構成及DCS日常維護的專業知識,對于從事DCS維護的儀表工而言,從中汲取這些經驗對自己在維修工作中減少失誤,提高DCS維護技能大有幫助

    2018/6/13 16:49:57 人評論 次瀏覽
  • DCS故障檢查判斷思路

    DCS出現故障可能會涉及電源、硬件故障、軟件故障、網絡通信、人為等因素、DCS故障絕大多數發生在現場儀表、安全柵、連接線路、執行器、電源.DCS出現異常時要結合實際工況,分析測量控制參數是否處于正常狀態,以判斷是工藝問題還是DCS故障。檢查DCS故障時,要綜合考慮、從點到…

    2018/6/13 15:35:45 人評論 次瀏覽
  • DCS系統故障應急處理和預防措施

    對DCS系統應綜合考慮其部件、回路及系統診斷層這三個層面,昌暉儀表制造有限公司以此為基礎針對DCS系統運行時發生頻率較高的故障提出相對可行度較高的應急處理和預防措施

    2018/3/31 21:27:14 人評論 次瀏覽
  • DCS工廠驗收測試(FAT)內容和注意事項

    DCS系統的工廠驗收測試(FAT)應包含以下內容,驗收時應該逐項開展,并由供貨方和業主方共同對確認驗收測試結果

    2018/3/26 0:18:53 人評論 次瀏覽
  • 火電廠DCS系統故障應急方法和預防措施

    昌暉儀表針對火電廠長期運行過程中DCS系統故障發生概率較高的系統部件、回路及系統故障這三個層面問題進行分析,并制定對應應急和預防措施,便于發生不可預期的DCS系統故障時,工作人員能及時對出現的故障進行科學合理的處理

    2018/3/15 0:17:27 人評論 次瀏覽
  • DCS/MES系統在騰龍特種樹脂廈門有限公司的應用分析

    為了使企業可以在信息化、智能化、自動化生產經營管理模式,在信息技術基礎上開展DCS/MES集成系統的研究與應用,不僅可以解決企業當前經營管理中存在的問題,而且可以在集成系統發展創新中為企業帶來更高經濟效益,因此DCS/MES集成系統應得到廣泛應用與推廣

    2018/3/14 11:44:21 人評論 次瀏覽
  • 昌暉儀表談DCS系統使用中的干擾來源

    在DCS系統選型的時候大家都比較關注DCS系統的可靠性,DCS系統生產廠家也在努力提高系統的抗干擾能力,以保證控制系統的可靠性。大家對昌暉儀表來看看DCS系統在使用過程中所受到的干擾因素主要有哪些來源

    2018/3/1 15:16:59 人評論 次瀏覽
  • 六種DCS系統故障分析、判斷和處理

    本文從DCS系統運行中出現的現場儀表設備故障、執行機構位置反饋故障、DCS系統故障、DCS硬件故障、DCS系統軟件故障和運行人員操作使用不當造成故障這六種DCS系統故障發生部位和產生原因,把DCS系統故障判斷與處理進行總結

    2018/2/22 12:42:47 人評論 次瀏覽
  • DCS系統冗余包含哪些內容

    介紹CAMS3000系統冗余和DCS系統冗余包含電源、控制器、通信、操作站和DCS系統I/O板卡,方便用戶在DCS系統選用時正確配置DCS硬件冗余

    2018/1/21 0:42:43 人評論 次瀏覽
  • 王強談核電廠DCS系統I/O分配原則及I/O分配方法

    筆者以福建福清核電廠一號機組DCS為例,分析核電廠生產工藝和安全等級、列、機組等屬性確定DCS系統I/O分配原則,設計了針對核電廠DCS系統I/O分配方法

    2018/1/21 0:35:42 人評論 次瀏覽
  • SIS的聯鎖和DCS的聯鎖動作的區別

    SIS系統和DCS系統處于生產裝置的不同安全層級,DCS的聯鎖屬于生產過程中經常使用的開關聯鎖或設備啟動停止連鎖,屬于正常操作;SIS的聯鎖大多與人員及設備的安全聯鎖有關(尤其是停車聯鎖),屬于SIL級別確定嚴格的故障及事故聯鎖。兩者性質和配置都不相同

    2018/1/9 0:36:06 人評論 次瀏覽
  • 依據標準GB/T29639-2013做好ICS、EPKS、tricon控制系統應急預案

    自動控制系統應急預案以GB/T29639-2013《生產經營單位生產安全事故應急預案編制導則》為依據,昌暉儀表分享ICS、EPKS、tricon控制系統應急預案編寫要求和內容

    2017/8/16 20:44:58 人評論 次瀏覽
  • 昌暉儀表:怎樣進行監控系統的軟件備份?

    監控系統的軟件備份包括:組態軟件、組態數據、組態生成的應用程序、I/0設備驅動、通信設置、數據庫及歷史數據、漢化品臺等,昌暉儀表在本文介紹監控系統的軟件備份的方法和步驟

    2017/8/16 20:44:42 人評論 次瀏覽
  • 昌暉儀表:DCS故障判斷思路和DCS故障處理技能

    DCS的可靠性很高,但在中仍然避免不了會出故障,昌暉儀表在本文和大家分享DCS故障判斷思路和DCS故障處理相關知識

    2017/6/13 0:02:21 人評論 次瀏覽
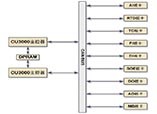
  • 現場總線控制系統CAMS3000介紹

    本文闡述CAMS3000現場總線控制系統構成和DCS系統特點,方便客戶了解昌暉儀表CAMS3000工業控制系統

    2017/6/12 23:09:47 人評論 次瀏覽
  • 長期使用的DCS系統建議更換的零件

    使用10年以上DCS系統建議對電路板進行檢查,更換光電耦合器、鋁電解電容器、繼電器等電子零件,以保證器件和DCS系統可靠性和穩定性

    2016/8/21 18:52:47 人評論 次瀏覽
  • 怎樣進行監控系統的硬件備份?

    監控軟件的運行平臺是計算機和操作系統,而其載體是硬盤?;A備份,主要是對計算機的CMOS參數設置、硬盤主引導記錄及分區表、操作系統及設備驅動程序進行備份。

    2016/8/14 14:40:42 人評論 次瀏覽
  • 昌暉儀表淺談監控系統備份的重要性

    昌暉儀表分析監控系統數據受損的原因及監控系統備份的內容,淺談監控系統備份的重要性

    2016/8/9 15:03:46 人評論 次瀏覽
  • 如何正確管理DCS備件

    根據DL/T774-2001《火力發電廠分散控制系統運行檢修導則》規定,昌暉儀表從存放要求、定期檢查、使用前準備、使用時等四個方面對如何正確管理DCS備件做詳細介紹

    2016/8/8 9:53:46 人評論 次瀏覽
  • 75t/h循環流化床鍋爐DCS系統點數統計

    75t/h循環流化床鍋爐DCS大概點數約為309,具體數據根據重慶工業自動化儀表研究所CAMS3000 DCS系統應用統計

    2016/7/27 18:02:07 人評論 次瀏覽
  • CAMS3000系統電源要求-DCS系統配電要求

    重慶工業自動化儀表研究所CAMS3000系統電源為交流220V,DCS系統電源分別由UPS電源和工廠低壓配電系統提供

    2016/7/27 17:43:45 人評論 次瀏覽
  • CAMS3000 DCS系統板卡類型

    用戶根據現場統計的I/O點數確認CAMS3000系統現場控制站I/O板卡型號和I/O端子板型號,DCS系統現場控制站技術規范對CAMS3000系統進行柜內組裝

    2016/7/26 17:42:05 人評論 次瀏覽
  • CAMS3000系統現場控制站技術特點和硬件結構

    CAMS3000系統現場控制站由DPU柜、CAMS3000端子柜和柜內電源組件、風扇組件、控制器組件和I/O端子板組件構成,DCS現場控制站有冗余、分散隔離、維護方便的特點

    2016/7/26 17:03:00 人評論 次瀏覽
  • CAMS3000 DCS系統現場控制站-重慶工業自動化儀表研究所云南技術服務中心

    闡述重慶工業自動化儀表研究所CAMS3000系統現場控制站的組成、DCS現場控制站功能、現場控制站DCS控制軟件

    2016/7/26 17:00:07 人評論 次瀏覽
  • 現場總線與現場總線控制系統(FCS)

    介紹現場總線定義、現場總線特點,分析現場總線控制系統FCS特點和現場總線技術給用戶帶來的好處

    2016/7/7 1:43:01 人評論 次瀏覽
共199記錄?上一頁1234下一頁?

相關儀表推薦

 友情鏈接