YR-ASR200系列小型彩色無紙記錄儀有1-8路通道可選擇,可與流量計、液位計、壓力變送器、溫度傳感器等現場儀表配合使用,能夠采集溫度、壓力、流量、液位、電壓、電流、濕度、頻率、振動、轉速等常用數據。儀表外形為96×96mm,3.5英寸彩色顯示屏,可帶4路報警、4路變送器輸出和1路DC24V饋電輸出,主要各行業工業生產過程,是替代傳統記錄儀的新一代經濟實用型彩色無紙記錄儀。

主要技術參數
◆顯示:3.5英寸真彩TFT LCD
◆精度:實時顯示±0.2%FS;追憶精度±0.2%FS(注:熱電偶應去掉冷端補償誤差)
◆處理器:YR-ASR200系列彩色無紙記錄儀采用高性能ARM Cortex-M3 32位的RISC
◆存儲模塊:采用大容量并行NAND FLASH閃存芯片存貯歷史數據,采用串行FRAM存儲芯片存貯系統配置參數等關鍵信息
◆可切換輸入信號
①熱電偶輸入:S、B、K、T、R、E、N、J、WRe3-25、WRe5-26
②熱電阻輸入:Pt100、Cu50、G53、Cu100、BA1、BA2
③輻射高溫計輸入:F1、F2
④電壓輸入:0-5V、1-5V、0-20mV、0-100mV
⑤電流輸入:0-10mA、4-20mA、0-20mA
⑥電阻輸入:Res(0-400Ω)
⑦其他輸入信號需在訂貨時注明(不可切換)
◆輸出功能
①配電輸入:1路DC24V輸出,配電電流小于200mA
②變送輸出:YR-ASR200系列彩色無紙記錄儀支持4路通道的4-20mA標準電流變送輸出,負載能力500Ω
③報警輸出:支持4路繼電器報警輸出,觸點容量3A/250VAC或3A/30VDC,可組態上上限、上限、下限、下下限報警
◆通訊打印
①通訊接口:YR-ASR200系列彩色無紙記錄儀提供RS485和以太網兩種通訊接口供用戶選擇,支持同時使用RS232C打印和RS485,支持同時使用RS485和以太網;波特率1200、4800、9600、19200、38400和57600可選
②打印接口:YR-ASR200系列彩色無紙記錄儀RS232C直接連接微型打印機(波特率1200)
◆記錄功能
①記錄容量:內部flash存儲容量16MB,支持通過U盤數據備份,最大容量32GB
②記錄間隔:1秒-240秒,共分11檔(1s/2s/4s/8s/12s/24s/36s/60s/120s/180s/240s可選)
③記錄時間:YR-ASR200系列彩色無紙記錄儀記錄時間的長短與FLASH存儲器容量、輸入點數、記錄間隔有關,計算公式如下:
◆數據轉存:支持USB1.1和USB2.0優盤,支持1G-32G的U盤進行數據轉存,兼容性強,可兼容市面上絕大多數U盤(推薦使用工業版優盤)
◆YR-ASR200系列彩色無紙記錄儀供電
①交流100-240VAC供電
②直流DC24V供電
◆儀表重量:凈重≤1.0kg
注意:YR-ASR200系列彩色無紙記錄儀技術指標若與實物儀表不相一致時,請以實物為準。
儀表結構

儀表尺寸
YR-ASR200系列彩色無紙記錄儀外形尺寸為96×96mm,開孔尺寸為92×92mm
昌暉YR-ASR200小型彩色無紙記錄儀選型表
YR-ASR①②-③-④/⑤-⑥
①小型彩色無紙記錄儀外形
[2]:3.5寸真彩方形96×96mm外形
②無紙記錄通道數量
[01]:1路
[02]:2路
......
[07]:7路
[08]:8路
③存儲器容量
[1]:16MB
④顯示語言
[0]:簡體中文(標準配置)
⑤輸入信號
[N]:33種可切換信號輸入
[X]:功能定制開發
⑥變送輸出AO
[N]:無變送輸出[注1]
[A(1-4)]:1-4路4-20mA模擬量輸出
⑦通訊輸出(可以復選)
[C2]:RS232接口/[注2]
[C3]:RS485接口/[注2]
[C5]:以太網通訊
⑧報警輸出
[N]:無報警輸出
[J1-J4]:1-4路報警輸出
⑨饋電輸出
[N]:無饋電輸出
[P]:1路DC24V輸出(電流≤200mA,可為6臺二線制變送器提供電源)
⑩U盤
[N]:無U盤
[U]:帶32GB的U盤
注1:標準配置為無變送輸出
注2:可同時選配/C2、/C3,使用微型打印機時應該配/C2
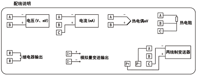
YR-ASR200小型彩色無紙記錄儀接線圖


