西門子S7-200 PLC自帶DI和DO通道,對數字量信號控制極為方便,對模擬量信號處理效果相對較差。如有大量模擬量信號送入PLC,硬件成本將大幅增加。昌暉儀表在本文分享一種通過帶通訊的巡檢儀采集模擬量信號,借助MODUBUS通訊傳輸數據到PLC的方法,本方法既可降低檢修難度和布線強度,還可降低硬件投資且保持數據傳輸的高穩定性和可靠性。
為更清晰的向大家展示具體操作流程和步驟,昌暉儀表制造有限公司結合某石灰窯的3套窯爐自動化控制系統案例做介紹。本案例涉及到傳輸設備、破碎設備、均料器、篩選設備,變頻控制鼓風機設備。其中,現場每套窯爐均有13路溫度信號需要采集,采用了3臺昌暉16路巡檢儀YR-GFM809-0000-08-NN-N-T來解決此問題,如圖1所示。

圖1 石灰窯自動化控制系統運行監控畫面
自控系統控制結構
該項目控制部分用的是西門子S7-200系列CPU 224XPCNREL02.02,通過網線實現以太網通訊硬件連接。數字量DI64點,DO32點;模擬量AI3點(主要是風量監測),39路溫度信號通過昌暉儀表16路巡檢儀YR-GFM809-0000-08-NN-N-T采集到CPU。程序結構采用調用子程序的方式展開。子程序調用示例如圖2所示。

圖2 STEP7-MicroWIN程序組態
上位結構
采集的數據通過OPC服務器與上位通訊,其中的接口軟件采用的是KEPServerV4.0,上位軟件變量管理結構如圖3所示。

圖3 上位軟件變量管理結構
程序設計
①巡檢儀介紹
巡檢儀通訊協議采用標準Modbus協議,所用的傳輸模式為RTU模式。巡檢儀采用先進的微電腦技術及芯片,性能可靠,抗干擾能力強,與各類傳感器、變送器配合使用,可對多路溫度、壓力、液位、流量、重量等工業過程參數進行巡回檢測、報警控制、變送輸出、數據采集及通訊,常有八路巡檢儀和十六路巡檢儀之分。通訊協議設計保證了單片機與PLC之間的無誤碼傳輸,使儀表的參數設定和修改更加簡單。硬件設計保證了輸入電路測量精度,軟件設計保證了A/D轉換電路測量精度。通訊口設置如下:通訊方式異步串行通訊接口(RS-485),波特率采用9600bps。字節數據格式為:1位起始位、8位數據位、1位停止位、無校驗。寄存器地址根據說明書給出的表格對應即可。

②程序結構
由于上位機與PLC距離較遠約100m,采用PPI通訊最遠保證距離為50m,所以采用以太網通訊。以太網通訊配置步驟如下:在向導-以太網中建立新的配置,選擇CP243-1(6GK7243-1EX00-0XE0),定義IP地址為192.168.27.2,其中,注意為配置分配存儲區,模塊的配置塊要求24個字節的V存儲區。根據程序員選項,本例中配置的總計大小為159個字節,選擇區域為VB379至VB537,如圖4所示。

圖4 以太網通訊組態結構
設置CP243-1所占用的輸出字節地址,此地址根據計算CP243-1前面的I/O所占用的Q地址字節來決定。本例中CP243-1安裝在緊挨CPU的0號槽,其前面輸出就占用了QB0和QB1兩個字節,CP243-1的地址按順序排,即設為QB2。CP243-1模塊占用一個QB輸出字節。完成以太網向導配置后,需要在程序中調用以太網向導生成的ETHX_CTRL,并將項目程序下載后,將PLC斷電重新上電使得配置生效。本系統巡檢儀與S7-200的通訊通過Mi-cro/WINMBUS指令實現的。欲在S7-200程序中使用Modbus主設備指令,首先插入MBUS_CTRL指令,調用指令后,初始化完成。在灰窯溫度檢測系統中,Modbus主設備通訊速率設置為9600Bps,無奇偶校驗。從站允許應答時間為1000ms。程序如圖5所示。

圖5初始化調用MBUS_CTRL指令
其中,EN-使能:必須保證每一掃描周期都被使能;Mode-模式:常為1,使能Modbus協議功能;Baud-波特率:設置要與從站對應,本例設為9600;Panty-校驗:0為無校驗;Timeout-超時:主站等待從站相應時間,這個值必須足夠大以保證從站有時間響應;Done-完成位:初始化完成,自動置位,可用于啟動MBUS_MSG程序;Er-ror-初始化錯誤。初始化完成后,啟動讀寫指令V700.1。程序如圖6所示。

圖6置位V700.1啟動循環執行指令
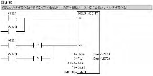
讀取從站數據調用MBUS_MSG指令,程序如圖7所示。

圖7 循環調用MBUS_MSG指令
V700.1置位讀取從站數據,讀取保持寄存器40144起始的13個數據,根據數據格式寫入&VB1000,如40144為32位浮點數,則保存在VB1000、VB1001、VB1002、VB1003中,依次類推,讀取完成V702.1置位,復位讀取從站保持寄存器V700.1、V702.3。
EN-使能:同一時刻只能有一個讀寫操作,建議每一個讀寫功能都用設一個MBUS_MSG指令的Done完成位來激活,以保證所有讀寫指令的循環進行;First-讀寫請求位,每一個新的讀寫操作必須使用脈沖觸發;Slave-從站地址,一般可選范圍為1-247;RW-0為讀操作,1為寫操作,開關量輸出和保持寄存器支持讀和寫操作,開關量輸入僅支持讀功能;Addr-讀寫從站的數據地址,00001-09999是開關量輸出,10001-19999是開關量輸入,30001-39999是模擬量輸入,40001~49999是保持寄存器;DataPtr-數據指針,如果是讀指令,讀回來的數據放到此數據區中,如果是寫指令,要寫出的數據放到此數據區中;Done-完成位;Error如果程序執行有誤,將錯誤信息在此顯示。
技術問題和優點
①系統建立過程中遇到的問題
a、WINCC安裝過程中提示“SQLServerNativeClient(9.00.2208.00)找不到”,問題原因在于缺少文件,在WINCC安裝包文件中找到sql-ncli.msi安裝完成,解決問題。
b、在程序調用庫文件“MBUS_CTRL,MBUS_MSG”的時候,設置參數應該重點注意通訊速率,儀表地址,儀表讀取或寫入地址,PLC分配的存儲地址。例如作主站的S7-200的MBUS_MSG指令向Modbus從站發送請求消息,和處理從站返回的響應消息。要讀取從站的I0.0開始的地址區時,它的輸入參數Addr(Modbus地址)為10001。S7-200從站保持寄存器的V區起始地址為VB200時,要讀取從站VW200開始的V存儲區時,保持寄存器的地址是40001。
c、執行程序MBUS-MSG程序過程中,Error錯誤指示為:3=接收超時(從站無響應),原因是起始位設置錯誤,導致程序不能順利循環。
d、MicroWin版本低,程序安裝過程中沒有庫文件,單獨安裝庫文件后,方能使用。
②3.2系統優點采用標準的Modbus協議,傳輸模式為RTU模式,巡檢儀與S7-200通過MODBUS通訊傳輸數據。能節省硬件成本,減少敷線強度,降低檢修難度。而且此程序設計方法可推廣到PLC與變頻器的通訊控制方式上,可大量節省AI模塊的應用,降低工程成本。
這種西門子S7-200與昌暉巡檢儀的通訊程序設計方法?;赪INCC組態軟件來監控灰窯設備的運行,在設計過程中運用PLC與智能儀表通訊,實現了對多了溫度信號的讀取。經過實踐證明,程序設計合理,程序庫文件調用簡單,簡便易行、可操作性強、成本低廉,具有很強的實用價值。
作者:河北煤炭科學研究院 李會寧
