
1、請選擇適合的位置安裝流量吹掃裝置,以確保流量計吹掃裝置調試,清洗,拆卸方便。
2、由于吹掃裝置浮子流量計上安裝磁耦合傳遞系統,因此確保其他工作設備產生的干擾磁場不影響流量計的測量結果。
3、安裝時,要確保流量計吹掃裝置穩定,應在適當的位置加固定支架。
4、吹掃裝置安裝尺寸:不能超過給定尺寸太多或太少,以避免拉伸和壓力力作用在吹掃裝置上。

配置玻璃管浮子流量計/恒定入口壓力恒流閥的吹掃裝置外形尺寸

配置玻璃管浮子流量計/恒定出口壓力恒流閥的吹掃裝置外形尺寸

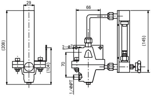
配置金屬管浮子流量計/恒定入口壓力恒流閥的吹掃裝置外形尺寸

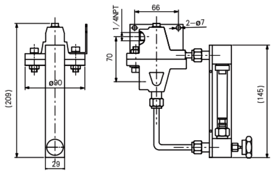
配置金屬管浮子流量計/恒定出口壓力恒流閥的吹掃裝置外形尺寸
5、當液體介質內含有鐵磁微粒時,一定要在儀表前將磁性顆粒過濾掉。
6、一定要確保介質的流向與流量吹掃裝置要求的方向相同,在安裝儀表時,要把微調針閥全部關閉。
7、投運前請將管道排空,吹掃干凈,以免產生沖擊作用,應緩慢打開閥門調整到工作壓力,應通過調整閥門的開度改變流量,防止浮子被沖擊,從而損壞測量部件。
