1、按下啟動按鈕(I0.0),啟動傳輸啤酒的傳輸帶(由一臺馬達帶動)。
2、用1號光電開關檢測空瓶到達灌酒位置情況,每亮一次,停止傳輸帶。
3、同時開啟電磁閥,開始灌酒6秒,關停電磁閥。
4、2秒后啟動壓蓋電磁閥,壓蓋3秒,關停壓蓋電磁閥。繼續啟動傳輸帶2秒后。
5、此時,灌好的啤酒瓶才被2號光電開關檢測到,用2號光電開關計數,已灌好的
6、啤酒計滿12次。啟動包裝馬達開始包裝6秒,停包裝馬達。
7、按下停止按鈕(I0.1),所有動作停止。
一、創建項目

二、I/O分配

關于PLC的I/O分配大家可閱讀本站的其他文章。
三、程序編輯
程序1:上電初始化程序與按下停止按鈕初始化程序。

程序2、3、4:按下按鈕啟動傳輸帶馬達。當1#光電開關檢測到信號時,停止傳輸帶電機。打開灌酒電磁閥開始灌酒。灌酒6秒后,停止灌酒,觸發壓命令。

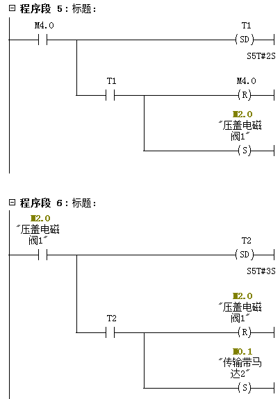
程序5、6:當壓蓋程序命令觸發2秒后,開始壓蓋操作。壓蓋3秒后,繼續啟動傳輸帶。

程序7、8:傳輸帶電機啟動2秒后停止,這時2#光電檢測到裝滿瓶,開始計數。

程序9、10:當計數等于12時,啟動包裝馬達開始包裝。包裝6秒后,開始停止包裝馬達。

程序11、12、13、14:中間變量輸出給Q點。

