
1 核安全級壓力變送器
1.1 核安全級壓力變送器應用背景
與常規壓力變送器不同,核安全級壓力變送器僅應用于核動力裝置中,當核動力裝置出現事故時,核安全級壓力變送器仍能正常工作,發出反應堆停堆信號,也為及時處理與事故后的分析提供了數據,因此其在核動力裝置中的重要地位是普通壓力變送器不可替代的。
1.2 核安全級壓力變送器性能要求
核安全級壓力變送器是在普通壓力變送器的基礎上研制的,不僅對基本技術性能參數要求高,對核安全技術性能也有一定要求。核安全技術性能包括耐輻照性、抗地震性、耐高溫蒸汽環境、抗化學水噴淋性,實現這些性能需要在變送器自身結構上進行改造或針對性設計,對研制成型的變送器還需按照國標GB12727和GB13625要求進行3個特殊環境試驗(輻照試驗、地震試驗、LOCA試驗),以確定變送器的核安全技術性能。
(1)輻照試驗
對核安全級壓力變送器進行總輻照劑量試驗,以確定其在該環境下的工作性能,根據需求安裝在反應堆核電廠的不同區域中(反應堆核電廠的各個區域對核安全級壓力變送器耐輻照劑量的要求不同)。
(2)地震試驗
對核安全級壓力變送器進行地震振動試驗,以鑒定其在安全停堆地震期間是否能安全運行,根據需求安裝在不同地理位置的核電廠中(安全停堆地震由核電廠廠址歷史上可能發生的最大可能地震程度加上裕度得出)。
(3)LOCA試驗
測定當反應堆一回路冷卻劑管道發生破裂后,核安全級壓力變送器在高溫高壓的蒸汽環境下的工作性能,以及在化學水噴淋時是否能正常運行(事故時會噴淋化學水降低安全殼內溫度)。
2 電容式核級壓力變送器原理
經輻照試驗、地震試驗、LOCA試驗后壓力變送器的精度會降低,其中電容式的精度降低相對小些,且核安全級壓力變送器是在普通壓力變送器的基礎上研制的(壓力變送器大多為電容式),因此市面上的核安全級壓力變送器以電容式為主。
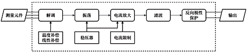
電容式核級壓力變送器的敏感元件為3個膜片構成的2個電容器,當敏感元件受到壓力時,中間傳感膜片產生位移,2個電容器的電容量發生改變,如圖1所示,通過轉換電路將電容量差值轉換為標準化信號(4-20mA電流),如圖2所示,統一的輸出信號提高了系統的兼容性和互換性。

圖1 傳感器原理結構圖

圖2 轉換電路流程圖
轉換電路包含了振蕩、解調、放大等環節。各部分組成及功能如下:解調器由1個二極管橋組成,將測量元件的交流信號整流成直流信號;直流信號輸入到振蕩器中,振蕩頻率由敏感元件的電容和變壓器繞組的電感決定,當敏感元件的電容變化時,振蕩頻率隨之改變;電流放大器由2個運算放大器、2個晶體管和相關元件組成,經過電流放大器后輸出直流4-20mA標準信號;濾波電路可減少信號中的雜波;最后信號通過二極管后輸出,二極管起到了反向極性保護的作用。在信號轉換過程中,需要對溫度和非線性進行補償,減小誤差,同時利用穩壓器對振蕩器和放大器提供電壓。整個電路需要對電流放大器的輸出進行電流限制,防止輸出信號超過標準信號范圍。
電容式核級壓力變送器靈敏度高、動態響應好、過載能力強,但也容易受到寄生電容、電纜電容等帶來影響,需進一步改善。
3 國內應用最廣泛的核安全級壓力變送器
現今國內應用最廣泛的核安全級壓力變送器為美國艾默生電氣集團(Emerson)的非智能型電容式核安全級壓力變送器-rosemount315*系列,315*在115*基礎上改良而來,技術性能有了很大的提升,該系列產品成熟,根據耐輻照能力的強弱分為3152、3153、3154、3155型號,核安全技術性能如表1所示。
表1 rosemount315*系列核安全技術性能

上海光華儀表廠的CEC(H)系列核安全級壓力變送器是最早的國產核安全級壓力變送器,CEC(H)系列按照不同耐輻射性能分為CEC(H1)、CEC(H2)、CEC(H3B) 3種型號,核安全技術性能如表2所示。
表2 CEC(H)系列核安全技術性能

上海威爾泰工業自動化股份有限公司通過研究國外先進產品進而研發了具有自主產權的壓力變送器,而后在該變送器基礎上進行改進,研發出了核安全級WT3000N系列非智能壓力變送器和核安全級MV2000TN智能壓力變送器,核安全技術性能如表3所示。
表3 MV2000TN及WT3000N系列核安全技術性能

將各企業最優產品進行對比如表4所示。

由表4可知,國內核安全級壓力變送器的核安全技術指標與國外產品相比仍存在差距,精度等基本技術性能也有待提升。
5 國產核安全級壓力變送器改進建議
核安全級壓力變送器的技術性能包括核安全技術性能和基本技術性能,對國內產品的改進可從這兩方面著手:
(1)核安全技術性能改進
可通過改變變送器的外殼材料(使用鉛等密度高、原子序數較高的物質)提升耐輻射性能;變送器的抗地震性就是抗沖擊和振動的性能,考慮使用陶瓷膜片代替傳統膜片,陶瓷不僅抗沖擊和振動,還耐腐蝕、抗磨損,有較高的穩定性和精度,可耐高溫,靈敏度高,具有廣泛的應用前景。
(2)基本技術性能改進
核安全級壓力變送器精度低于普通壓力變送器的部分原因在于核輻射干擾轉換電路,影響測量值的準確性,因此可以物理隔離轉換電路,進而提高測量精度;影響變送器穩定性的主要因素為環境溫濕度,電容式壓力變送器的傳感器膜座通常由玻璃燒結而成,而玻璃受潮會降低絕緣電阻的絕緣強度,使傳感器產生漂移,重慶四聯測控技術有限公司的聶紹忠對比了DB-471和DB-404兩種型號的玻璃材料,結果表明DB-404型號的玻璃材料更優,但該研究對比材料僅有兩種,雖提供了一定的解決方向,相關研究仍然遠遠不夠,應進一步對比其他型號和種類材料,以提升變送器穩定性;變送器的可靠性會受到膜片變形受損、電磁干擾、溫濕度等影響,可通過內部設計和改變生產工藝提升可靠性,如對膜片重新選材、增加屏蔽電路、加固變送器外殼等。
除了上述改進方向外,也可從根本入手一一改變測量方式,比如使用光纖傳感器代替傳統的電容式傳感器,解決輻射導致的電子元器件損傷甚至失效的問題。目前光纖傳感器已在極端環境下有一定的應用,耐輻照性可通過封裝和摻雜等手段提高,光纖傳感器不僅可以測量某點壓力,還可以經不同安裝方式實現端面、三維空間等壓力變送器無法測量情況下的壓力。
目前絕大多數核安全級壓力變送器都為非智能型,國內只有上海威爾泰的MV2000TN型號是智能型,雖然智能型內置芯片,可以通信,但芯片受惡劣環境的影響更大,其核安全技術性能并不佳(如抗地震只有4g ZPA),遠不如非智能型變送器,因此應將改善重點放在非智能型核安全級壓力變送器上。
應用在核電站的惡劣條件下仍能保持正常測量的核安全級壓力變送器,事故工況下的極端情況會令其基本技術性能發生變化(如壽命、精度),因此探究在該情況下怎樣保證變送器的基本技術性能極其重要,也是接下來國產核安全級壓力變送器改進方向的重點。
6 結論
國產核安全級壓力變送器的性能與國外先進產品相比仍有很大差距,國產產品的改進研發任重道遠。本文介紹了核安全級壓力變送器在核電站的重要性,希望引起更多企業關注核安全級壓力變送器,參與對其的研發中來,也對比了國內外的產品現狀,指出了國內產品的不足之處,并針對其提出了一些改進意見,竭力推動國產核安全級壓力變送器的發展,加快國產產品的研發、生產和應用,早日實現國產核安全級壓力變送器領跑全世界的目標。
作者:張文博、姜達郁、巢銳(中國核動力研究設計院)
相關閱讀
微差壓變送器選型應注意的問題
方原柏談國產壓力變送器技術發展
