• 鍋爐FSSS驗收測試規范

    《火力發電廠鍋爐爐膛安全監控系統在線驗收測試規程》規定了鍋爐FSSS系統在線驗收測試的內容、方法及應達到的標準,適用于火力發電廠單機容量為300MW及以上機組鍋爐FSSS系統訂貨合同、工程驗收和FSSS設計

    2016/7/27 17:47:43 人評論 次瀏覽
  • CAMS3000系統電源要求-DCS系統配電要求

    重慶工業自動化儀表研究所CAMS3000系統電源為交流220V,DCS系統電源分別由UPS電源和工廠低壓配電系統提供

    2016/7/27 17:43:45 人評論 次瀏覽
  • CAMS3000 DCS系統板卡類型

    用戶根據現場統計的I/O點數確認CAMS3000系統現場控制站I/O板卡型號和I/O端子板型號,DCS系統現場控制站技術規范對CAMS3000系統進行柜內組裝

    2016/7/26 17:42:05 人評論 次瀏覽
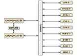
  • CAMS3000系統現場控制站技術特點和硬件結構

    CAMS3000系統現場控制站由DPU柜、CAMS3000端子柜和柜內電源組件、風扇組件、控制器組件和I/O端子板組件構成,DCS現場控制站有冗余、分散隔離、維護方便的特點

    2016/7/26 17:03:00 人評論 次瀏覽
  • CAMS3000 DCS系統現場控制站-重慶工業自動化儀表研究所云南技術服務中心

    闡述重慶工業自動化儀表研究所CAMS3000系統現場控制站的組成、DCS現場控制站功能、現場控制站DCS控制軟件

    2016/7/26 17:00:07 人評論 次瀏覽
  • 110kv變電站六氟化硫組合電器GIS施工方案

    本文為110kv變電站六氟化硫組合電器施工方案,闡述昌暉儀表在變電站GIS安裝過程中的人員構成、GIS施工工藝、GIS安裝質量控制要點和GIS施工安全保證措施

    2016/7/26 15:14:28 人評論 次瀏覽
  • 電站控制閥選型與應用

    常見電站控制閥有鍋爐給水閥、鍋爐給水泵最小流量循環閥、高低加熱器疏水閥、除氧器水位控制閥、減溫閥和減溫減壓閥等,本文分享電站控制閥控制要求、工況和選型經驗

    2016/7/26 13:30:37 人評論 次瀏覽
  • 檢定二等標準鉑電阻溫度計需要哪些設備

    簡述《JJG 160-1992 標準鉑電阻溫度計檢定規程》檢定二等標準鉑電阻所需計量器具和檢定設備,方便企業配置二等標準鉑電阻檢定裝置

    2016/7/25 15:02:03 人評論 次瀏覽
  • 電動調節閥安裝及使用注意事項

    電動調節閥由調節閥與直行程電動執行機構或角行程電動執行機構經機械鏈接和裝配組成,電動執行機構根據自動化系統控制信號指令來驅動閥門,調節閥通過改變閥芯和閥座之間的截面積大小來控制管道內介質的溫度、壓力、流量等工藝參數

    2016/7/24 12:05:37 人評論 次瀏覽
  • 常見的四種計量標識

    普及計量知識,介紹CNAS、ILAC、CMA和CMC四種常見計量標識及含義

    2016/7/23 10:50:16 人評論 次瀏覽
  • 渦輪流量計工作原理及安裝要求

    渦輪流量計的原理及安裝

    2016/7/23 10:12:09 人評論 次瀏覽
  • 信號隔離器安裝維護注意事項

    信號隔離器安裝維護注意事項

    2016/7/23 10:07:30 人評論 次瀏覽
  • SIS安全儀表系統(ESD緊急停車系統)設計原則

    按照國家安全監管總局文件規定,SIS安全儀表系統設計一般需要遵循可靠性(安全性)、可用性、獨立性、標準認證和故障安全原則

    2016/7/21 17:21:49 人評論 次瀏覽
  • S7-300和S7-400的梯形圖(LAD)編程之比較指令

    西門子《S7-300和S7-400的梯形圖(LAD)編程》系列文章分別介紹位邏輯指令、比較指令、轉換指令、計數器指令、數據塊指令、邏輯控制指令、整形數學運算指令、浮點型數學運算指令、傳送指令、程序控制指令、移位和循環移位指令、狀態位指令、定時器指令、字邏輯指令、所有LAD指令…

    2016/7/21 17:15:46 人評論 次瀏覽
  • S7-300和S7-400的梯形圖(LAD)編程之位邏輯指令

    《S7-300和S7-400的梯形圖(LAD)編程》分別介紹位邏輯指令、比較指令、轉換指令、計數器指令、數據塊指令、邏輯控制指令、整形數學運算指令、浮點型數學運算指令、傳送指令、程序控制指令、移位和循環移位指令、狀態位指令、定時器指令、字邏輯指令、所有LAD指令總覽、編程實例…

    2016/7/21 16:10:14 人評論 次瀏覽
  • 【小貼士】人在高壓線下使用手機安全嗎?

    有新聞報道人在高壓線使用手機,出現手機爆炸導致燒傷,那么人在高壓線下打手機安全嗎?下面昌暉儀表工程師就為你們逐一解答這些問題

    2016/7/21 12:55:02 人評論 次瀏覽
  • 轉子流量計維修實例_流量計維修

    昌暉儀表制造有限公司分享轉子流量計安裝維護技術要點,結合實例總結常見轉子流量計故障現象及故障處理方法,提高用戶轉子流量計應用水平

    2016/7/20 22:02:13 人評論 次瀏覽
  • 渦街流量計現場維修實例

    昌暉儀表分享渦街流量計安裝維護要點,結合渦街流量計現場維修實例,幫助使用者正確選用渦街流量計和提高渦街流量計故障處理能力

    2016/7/20 21:49:49 人評論 次瀏覽
  • 變送器的正遷移和負遷移_變送器遷移方法

    本文介紹壓力變送器和差壓變送器正遷移和負遷移,讓使用者在不同測量場合正確使用變送器遷移

    2016/7/20 18:45:03 人評論 次瀏覽
  • 儀表常用術語十一條 你都知道了嗎

    昌暉儀表對“測量點、一次部件、一次閥門、一次元件、一次調校、二次儀表、現場儀表、現場儀表、二次調校、儀表加工件、帶控制點流程圖”等儀表常用術語做介紹◆

    2016/7/20 13:16:15 人評論 次瀏覽
  • 如何在兩線制變送器回路中采集1-5VDC信號

    兩線制變送器輸出信號為4-20mA, 額定電壓24VDC, 如何在回路中采集1-5VDC信號?方法為在回路中串接250歐姆,在電阻兩端采集到1-5VDC信號

    2016/7/20 1:29:09 人評論 次瀏覽
  • 差壓變送器配套三閥組YR-2B

    介紹YR-2B差壓變送器三閥組原理、三閥組價格和三閥組安裝方法,昌暉三閥組能與各種差壓變送器配套使用

    2016/7/20 1:24:03 人評論 次瀏覽
  • 是否使用高精度差壓式流量計就可得到高精度測量結果?

    昌暉儀表通過對差壓式流量計總不確定性計算,可得知選擇了精度高的流量計,并不意味著在使用現場就可以得到精度高的測量結果

    2016/7/19 18:03:57 人評論 次瀏覽
  • 為什么熱電阻與顯示儀表有兩線制、三線制、四線制的接線法?

    為什么熱電阻與顯示儀表有兩線制、三線制、四線制的接線法?三線、四線制接線法,必須要和相應線制的熱電阻元件配合使用,才能做到真正意義上的三線、四線制接線

    2016/7/19 15:20:57 人評論 次瀏覽
  • 熱電偶的熱電勢與被測溫度成什么關系?

    當熱電偶兩個熱電極的材料確定后,熱電偶的熱電勢大小只與熱電偶兩端的溫差有關。如果參比端的溫度保持恒定,則熱電偶的熱電勢是熱電偶兩端溫度(熱端和冷端)函數的差

    2016/7/19 13:57:47 人評論 次瀏覽
  • 熱電偶和熱電阻有什么異同之處?

    昌暉儀表在本文介紹熱電偶和熱電偶異同之處,方便使用者正確選用熱電偶和熱電阻

    2016/7/19 12:00:34 人評論 次瀏覽
  • JJG75-1995 標準鉑銠10-鉑熱電偶檢定規程

    JJG75-1995 標準鉑銠10-鉑熱電偶計量檢定規程適用于新制造和使用中的一等標準鉑鍺10-鉑熱電偶和二等標準鉑銠10-鉑熱電偶的檢定。標準熱電偶生產廠也按本規程制造和檢定標準熱電偶

    2016/7/19 11:26:53 人評論 次瀏覽
  • JJG229-2010規程對用戶、檢定設備和儀表產生的影響

    昌暉儀表分享JJG229-2010《工業鉑、銅熱電阻檢定規程》對用戶、檢定設備和儀表產生的影響,并提供相應對策和建議◆

    2016/7/19 2:10:50 人評論 次瀏覽
  • 電力系統繼電保護基礎知識(一)

    本文介紹電力系統繼電保護基礎知識

    2016/7/19 1:18:04 人評論 次瀏覽
  • 信號報警及連鎖系統設計規范 HG/T 20511-2014

    《信號報警及連鎖系統設計規范 HG/T 20511-2014》是我國化工行業標準,本標準由東華工程科技股份有限公司主編,于2014年10月1日開始實施?!缎盘枅缶斑B鎖系統設計規范 HG/T 20511-2014》適用于規范化工系統在信號報警和聯鎖設計、施工和運行等方面

    2016/7/19 1:13:42 人評論 次瀏覽
  • 如何選用孔板、噴嘴和文氏里管

    如何選用孔板、噴嘴和文氏里管? 選用孔板、噴嘴和文氏里管等節流裝置應遵循哪些原則?本文一一闡述

    2016/7/19 1:10:05 人評論 次瀏覽
  • 汽輪機保護包含哪些內容

    汽輪機保護包含汽輪機超速跳閘、汽輪機真空低跳閘、潤滑油壓低跳閘、汽輪機EH油壓低跳閘、軸向位移大跳閘、汽輪機排汽溫度高跳閘、汽機振動大跳閘、相對膨脹大跳閘和汽輪機、發電機軸承溫度高跳閘這些內容

    2016/7/19 1:05:39 人評論 次瀏覽
  • 什么是熱電偶

    本文從熱電偶原理和結構兩方面介紹什么是熱電偶http://www.gzmengda.com/product/list_79.html

    2016/7/18 14:05:52 人評論 次瀏覽
  • 標準水銀溫度計檢定裝置技術報告

    昌暉儀表詳細介紹標準水銀溫度計檢定裝置技術報告內容所涉及的技術要求、標準水銀溫度計檢定裝置設備配套、計量標準的量值溯源和傳遞框圖

    2016/7/18 2:09:27 人評論 次瀏覽
  • 電磁流量計安裝使用須知

    電磁流量計安裝使用須知

    2016/7/18 0:53:27 人評論 次瀏覽
  • 如何選用一體式電磁流量計和分體式電磁流量計

    如何選用一體式電磁流量計和分體式電磁流量計,您認真閱讀本文,輕松搞定??!

    2016/7/18 0:46:14 人評論 次瀏覽
  • 電磁流量計刮刀式電磁流量計電極介紹

    電磁流量計刮刀式電磁流量計電極介紹

    2016/7/18 0:40:47 人評論 次瀏覽
  • 標準水銀溫度計檢定裝置建標申請書

    昌暉儀表整理了《標準水銀溫度計檢定裝置建標申請書》編寫示例,方便企事業單位開展溫度計量器具建標工作?!稑藴仕y溫度計檢定裝置建標申請書》各欄目的填寫要點和具體要求參照本文

    2016/7/17 22:35:23 人評論 次瀏覽
  • 采購閥門要考慮的必要技術因素

    閥門采購時只明確規格、類別、工壓就滿足采購要求的作法,在當前市場經濟環境里是不完善的。因為閥門制造廠家為了產品的競爭,各自均在閥門統一設計的構思下,進行不同的創新,形成了各自的企業標準及產品個性。因此在閥門采購時較詳盡的提出技術要求,與廠家協調取得共識,作…

    2016/7/17 13:52:56 人評論 次瀏覽
  • 閥門定位器選型指南

    閥門定位器選型的好壞,將直接影響調節閥及調節系統的性能和品質。因此如何正確合理地選用閥門定位器在控制領域顯得尤其重要

    2016/7/17 13:47:21 人評論 次瀏覽
  • 衛生型智能電磁流量計

    本頁介紹衛生型智能電磁流量計的使用、選型和安裝要求

    2016/7/17 0:36:52 人評論 次瀏覽
  • 模塊化電磁流量計原理和性能特點

    本頁介紹昌暉智能電磁流量計原理和特點,方便用戶了解和使用智能型電磁流量計

    2016/7/17 0:31:08 人評論 次瀏覽
  • S型熱電偶分度表

    本頁提供S型熱電偶分度表-鉑銠10-鉑熱電偶國際標準[溫度/電動勢]對照表

    2016/7/16 23:50:34 人評論 次瀏覽
  • 選擇控制閥門 關鍵是要評估動態特性

    多年來人們在選擇控制閥時考慮的一直是若干傳統因素,例如壓力額定值、壓力降、流動介質、溫度和成本等。然而,過去10年中情況發生了很大變化,閥門設計取得了不少進展,生產流程的成本效益特性與以前相比已大不相同,這使許多以前在選擇閥門時必須考慮的傳統因素的重要性已經…

    2016/7/16 13:33:17 人評論 次瀏覽
  • 控制閥的選型原則與維護方法簡介

    一、調節閥選型 A、調節閥選型的重要性調節閥是自控系統中的執行器,它的應用質量直接反應在系統的調節品質上。作為過程控制中的終端元件,人們對它的重要性較過去有了更新的認識。調節閥應用的好壞,除產品自身質量、用戶是否正確安裝、使用、維護外,正確地計算、選型十分重…

    2016/7/16 2:59:41 人評論 次瀏覽
  • 影響調節閥運行的因素及對策

    1、前言 在自動化程度較高的化工控制系統,調節閥作為自動調節系統的終端執行裝置,接受控制信號實現對化工流程的調節。它的動作靈敏度直接關系著調節系統的質量。據現場實際統計有70%左右的故障出自調節閥。因此在日常維護中總結分析影響調節閥安全運行的因素及其對策。 2、卡…

    2016/7/16 2:51:56 人評論 次瀏覽
  • AMF電磁流量計通信協議

    本智能電磁流量計通信協議針對AMF智能電磁流量計工業應用設計,通信協議版本AMF CP V1.1。通信協議主要用于電磁流量計實時數據采集、流量測量及流量累計控制

    2016/7/15 21:02:33 人評論 次瀏覽
  • 昌暉儀表:如何選用熱電偶接線盒

    展示國內最常用熱電偶接線盒實物,歡迎登錄http://www.gzmengda.com/了解熱電偶接線盒選用基本知識,正確使用溫度傳感器

    2016/7/15 0:37:58 人評論 次瀏覽
  • 污水處理流程圖

    污水處理流程圖

    2016/7/14 22:28:46 人評論 次瀏覽
  • ???金屬浮子流量計原理

    ???金屬浮子流量計原理

    2016/7/13 23:14:41 人評論 次瀏覽

相關儀表推薦

 友情鏈接