SH/T3081-2019《石油化工儀表接地設計規范》詳細規定了儀表及控制系統接地做什么、怎樣做,由于只能按照標準規范編制的要求行文及用詞,不能說明規范中條文的道理和背景,因而閱讀時很乏味,有時甚至不容易理解。本文從九個方面著重討論了儀表接地的原理和用意,可以作為有關規范的補充資料,供讀者參考。
接地的目的
儀表及控制系統接地的目的主要有兩個:一是保護人身安全和電氣設備的運行安全,包括保護接地、本質安全系統接地、防靜電接地和防雷接地等,稱為安全接地或保護接地;二是信號傳輸和減少干擾的接地,稱為工作接地或參考接地。這兩種接地的目的不同,接地連接方法也有所不同,但兩者又是相關的,不能截然分開。
儀表及控制系統安全接地或保護接地,本文稱為保護接地,是儀表用電而需要的接地。儀表用電的來源是工業或民用的220V交流電,因此儀表專業的保護接地與電氣專業的保護接地一樣,屬于電氣低壓供配電系統接地,因此應按電氣專業的有關標準、規范和方法進行,并應接入電氣專業的低壓供配電系統接地裝置。
保護接地與電氣低壓供配電系統的供電形式相關,并且有多種形式。根據儀表及控制系統交流用電的性質與特點,普遍采用TNS形式,具有單獨的接地線PE(protecting earthing),是較為安全的用電形式,TNS供電形式如圖1所示。儀表保護接地與來自電氣專業的PE線是同一種接地,屬于重復接地。

圖1 TN-S接線圖
儀表及控制系統工作接地或參考接地,本文稱為工作接地,是直流電源系統接地或公共點接地,屬于電壓公共參考點的連接,并不一定要真實接大地。不同的文獻對儀表工作接地有不同的用詞、定義和分類,實質是一樣的。
接地的作用
1、保護接地的作用有三個:
①在用電設備上形成與地面電位接近的電位,當用電設備絕緣損壞漏電時,不會對站在地上并且接觸用電設備金屬部件的人形成致人傷害的接觸電壓;
②形成漏電回路電流,使漏電保護器件動作,起到保護作用;
③用于電涌電流的泄放,電涌電流可能來自電源,也可能來自雷電。
2、工作接地的作用有三個:
①為直流用電設備提供用電回路參考點,采用公共匯流排用電回路方式可以減少配線。
②為電子電路提供參考點,形成工作回路或消除噪聲。
③為屏蔽層接地,使屏蔽層形成法拉第籠,起到對靜電和電場或一定范圍電磁場的屏蔽作用。
接地原理
物理學和電學的術語“電壓”是指兩點之間的,或者一點相對于某一參考點的,參考點不同,電壓值就有可能不同。電流是從一點通過電流路徑流向另一點的,在供電和用電電路中是流回電流源的,所以一定形成電流回路。但是,在靜電學和電場中卻有所不同,電流是累積的靜電荷擊穿絕緣時突然流動的結果,是沒有電流回路的,摩擦生電放電、干燥季節的物體靜電放電和雷電放電就是例子。
根據上述電壓及電流回路的原理和作用,通常以大地作為參考點,具有相對穩定的電位。既然是大地提供電路參考點、或形成用電回路、或是用于異常電流的泄放,所以原理上既可以采用分散接地,也可以采用共用接地。但是為了減少分散接地點或分散接地系統之間的電壓或電流,采用共用接地是更安全、更可靠的方式,既減少了不同的參考點,也形成了很好的(低阻抗)電流通路和異常電流的泄放路徑,達到了保障用電設備安全運行、減少和消除對電子設備干擾的目的。
在一些特定的條件下,不便以大地作為參考點,例如:移動設備可以采用設備或系統的公共電氣連接點作為接地點,使移動設備的電氣系統自成體系,效果是一樣的。而這種不直接與大地相連接的“接地”稱為“接地連接”,有的文獻稱為“接地聯結”,雙方各執一詞,爭執不下,但基本含義都是將需要接地的設備、儀表、可能帶電的金屬體、大型的孤立金屬體用導體連接在一起,使這些物體的電位近似相等,所以也稱為等電位連接或等電位聯結。當然,這種“接地”既可以不接大地,也可以接大地。
接地分類
儀表及控制系統接地可按接地功能分類,也可按照接地作用分類,沒有嚴格的界定。
有些接地既可以屬于這一種接地,又可以屬于另一種接地,不同的文獻分類有所不同。新修訂的SH/T 3081《石油化工儀表接地設計規范》把接地分為:保護接地、工作接地、本質安全系統接地、屏蔽接地、防靜電接地和防雷接地等。
1、保護接地
保護接地是為人身安全和電氣設備安全而設置的接地,儀表及控制系統的外露導電部分,正常時不帶電,在故障、損壞或非正常情況時可能帶有危險電壓,對該樣的設備,均應實施保護接地。
低于安全電壓供電的儀表,可不作保護接地,但有可能與高于安全電壓的電氣設備接觸的除外。安全電壓是指對人體不構成危險的電壓值,不同國家、不同時期的規范規定的安全電壓值不同,不同的環境條件、不同的人體條件、不同的作業環境、不同的頻率,可能致人傷害的接觸電壓和接觸電流也不同。中國曾經規定安全電壓為36V,后來又規定了不同作業環境下的不同安全電壓。GB/T3805-2008《特低電壓(ELV)限值》規定了不同環境狀況和不同故障情況下的不會造成人體傷害的電壓值。
當用電設備已經自然接地時,可以不用重復接地。例如:安裝在已接地的金屬儀表盤、箱、柜、框架上并且與之電氣接觸良好的儀表,可不作保護接地。
2、工作接地
本文中的工作接地,均指儀表及控制系統工作接地,包括儀表信號回路接地和直流供電參考點接地。儀表及控制系統的信號是直流標準信號或低頻通信信號;網絡通信信號和載波信號另當別論。
非隔離信號通常以直流電源負極為參考點并接地,常規模擬儀表的信號分配均以此為參考點。
隔離信號的電路與其他電路是絕緣的,對地也是絕緣的,因而可以不接地。
隔離信號的本質:
①電路系統是浮空的,與接地參考點沒有任何電氣的連接,電路對地電壓是不確定的;
②電源系統是另一個接地系統;隔離電路兩端的2個接地系統之間的電位差是不確定的,是隨接地系統條件和環境的變化而變化的。
3、本安系統接地
采用隔離式安全柵的本質安全系統,輸入端和輸出端是隔離的,沒有電流通路,所以本身不需要專門接地;采用齊納式安全柵的本質安全系統,輸入端和輸出端是電路連通的,為了限制現場端的故障電壓,則需要設置與參考點的接地連接系統。齊納式安全柵的本質安全系統接地與儀表信號回路接地不應分開,實際上也分不開。
4、屏蔽接地
根據法拉第籠原理,金屬屏蔽體需要接地才能綜合有效。屏蔽接地有線路屏蔽和設備屏蔽兩種,屏蔽的實質是對線路或設備外界環境的,所以是屬于保護性質的。
屏蔽的作用是減少靜電、外界電場或部分電磁場對屏蔽目標的干擾,所以既不是電氣安全性質的保護接地,也不是儀表系統內部電路工作所需要的接地。
一般情況下通過屏蔽層的靜電釋放及電場渦流的電流比較小,所以屏蔽接地既可以接到保護接地,也可以接到工作接地。
信號屏蔽電纜的屏蔽層單端接地,是為了避免異地的地電位在屏蔽層上產生的電流對信號芯線產生干擾。為了工程實施的簡便,又不影響屏蔽效果,信號屏蔽電纜的屏蔽層通常在控制室儀表一端接地。
在雷電防護的應用中,屏蔽接地有泄放雷電流的作用,所以接到保護接地更合適。某些場合還專門利用外界電磁場產生的屏蔽電流減少干擾,這種利用異地接地環流的方式就需要屏蔽層兩端接地。
解決該矛盾有兩種方法:一是采用單層屏蔽,屏蔽層一端直接接地,另一端通過電容接地;二是采用雙層屏蔽,內屏蔽層單端接地,外屏蔽層兩端接地,外屏蔽可以利用金屬保護管、金屬電纜槽等,不一定是電纜的屏蔽層。因此,儀表電纜的金屬保護管、金屬電纜槽應該在兩端接到保護接地,較長的保護管或電纜槽還要每隔一段距離重復接地;同樣儀表信號用的鎧裝電纜的金屬鎧裝保護層,也要在兩端接至保護接地。
由于屏蔽層電流不是影響電氣安全性質的電流以及一些工程習慣,又常常接到儀表工作接地,這就是屏蔽接地工程實施的不確定性。
現場儀表接地的作用主要是利用金屬外殼實現簡單屏蔽,而儀表內部的電路是不接地的,有些文獻以儀表內部電路接地作為分析前提的說法均無根據。
5、防靜電接地
防止靜電對電子設備造成損壞的主要方法是防止靜電的集聚和實現泄放的導電連接。通常在安裝DCS,PLC,SIS,PC等設備的控制室和機柜室及過程控制計算機的機房內,應考慮防靜電處理,這些室內的導靜電地面、金屬活動地板、工作臺、機柜等應實施接地。
靜電的集聚和泄放與空氣濕度關系密切,靜電泄放比較容易,對地泄放電阻小于100Ω就能達到良好的效果,所以已經做了保護接地和工作接地的儀表和設備,不需要再另做防靜電接地。
近年來的DCS,PLC,SIS,PC等控制設備已經有防靜電和接插件防止電壓或電流沖擊的設計,可以有效地防止靜電損害和影響,對外部環境的靜電防護要求也不需要那么嚴格了。
6、防雷接地
雷電防護接地的作用是將雷電流泄放入地,雷擊電流分直擊雷電流和雷電電磁感應產生的電涌電流。由于雷擊電流強度很高,即使是感應產生的電涌電流也有十幾至上百安培的幅值,但是雷擊電流持續時間很短,因此本質是高頻強電流脈沖。為了泄放雷擊電涌電流,需要盡可能短的放電路徑和盡可能小的通路阻抗。由于絕大多數的儀表線路并不是直接暴露在空曠地區等容易受到雷擊的區域,因此危害儀表的絕大多數雷擊電流是電涌電流而不是直擊雷電流。
防雷接地需要注意雷電電涌電流泄放路徑上產生的電位差及地電位反擊電壓。儀表及控制系統防雷接地有一些與電涌電流泄放相關的考慮和方法,并且應與電氣專業接地系統共用接地裝置。
接地規范
SH/T3081-2019《石油化工儀表接地設計規范》規定了保護接地、工作接地、本質安全系統接地、屏蔽接地、防靜電接地等的具體方法和細節。
SH/T3164-2012《石油化工儀表系統防雷設計規范》規定了儀表防雷工程中的接地方法。該規范中關于儀表系統的接地設計是針對儀表防雷工程的,是對《石油化工儀表接地設計規范》的補充和擴展。按照《石油化工儀表系統防雷設計規范》實施的接地系統可以實現《石油化工儀表接地設計規范》涵蓋的接地功能,所規定的接地方法完全可以代替《石油化工儀表接地設計規范》規定的接地方法。
接地的抗干擾作用
1、信號的干擾來源
儀表信號的干擾有差模干擾和共模干擾,會引起信號失真及差錯。差模干擾是直接作用在信號線間的電壓或電流,共模干擾是信號線與公共參考點或信號線與地線之間的電壓或電流,干擾電壓或電流的性質有直流、交流、脈沖及不規則等。
信號的干擾主要來源有電場(靜電)和電磁場,電磁場有高頻和低頻之分。干擾作用原理為電場感應及電磁場感應。
防止或減小對儀表形成干擾的主要措施是屏蔽和反向電磁場對干擾電磁場的抵消和削弱。例如:雙絞線、外屏蔽的多點接地等。
事故及異常干擾的原因通常為線路短路或斷路造成的信號差錯甚至儀表損壞。
2、接地的抗干擾作用
屏蔽作用:屏蔽是抗干擾的有效手段之一,根據干擾來源可以分為電場屏蔽、磁場屏蔽和電磁場屏蔽。由于儀表工作環境中三種情況都存在,因此屏蔽應綜合考慮。
電場屏蔽的原理是采用導體制成屏蔽體,在接地的條件下實現靜電平衡,消除電場和低頻電磁場干擾源的電容耦合,實現電場屏蔽。
磁場屏蔽是防止外界的靜磁場和低頻電流產生的磁場進入需要保護的區域,必須用磁性介質做外殼,外殼越厚,磁導率越高,屏蔽的效果就越好。鐵材料的磁導率很高,因而屏蔽效果比其他磁導率低的材料好得多。
電磁場屏蔽同樣采用導體制成的屏蔽體,利用電磁感應現象在屏蔽體表面形成電渦流產生的反向磁場,抵消或減弱原干擾磁場,達到屏蔽的目的。普通碳鋼和鐵材料具有很高的電導率和磁導率,所以具有良好的電場屏蔽、磁場屏蔽和電磁場屏蔽的效果。
屏蔽體的接地是實現屏蔽作用的重要條件之一。
3、導流作用
屏蔽體的接地把靜電荷導流入地,使電場終止在屏蔽體的金屬表面,實現了靜電平衡,即實現了電場屏蔽。當電涌電流沿著信號線流動時,由于交流電的趨膚效應,部分電涌電流會通過屏蔽層的接地散流,其余的電涌電流會在電涌防護器的分流作用下散流入地,這就是接地系統的導流作用。
接地方式
1、概述
接地方式有單點接地、多點重復接地等,原理上兩種接地方式都能實現各類接地的需要,但實際工程中的接地效果因區域的大小不同、接地線路的長度不同、異常電流或干擾電流的性質不同而有所差別。
直流信號、低頻信號、直流供電、工業及民用建筑供配電、工業設備供配電、供配電事故、雷電等都可能在接地線路或接地點上產生電流,但電子設備中的器件、總線以及通信的工作頻率并不是正常或異常情況的地電流頻率,例如:計算機的工作頻率是數以GHz計的,但是芯片和電路板不需要接大地,只是局部電路的相對電位參考點。實際接地的是供配電接地,也就是保護接地,或直流及低頻信號所需要的接地。
2、單點接地
儀表及控制系統的信號是直流信號或低頻信號,低于10kHz,為避免不同接地點的地電位對信號產生干擾,也為了消除線路分布電容產生的影響,儀表工作接地常采用單點接地,信號回路中應避免產生接地回路。儀表工作單點接地如圖2所示,信號源和接收儀表分別接地的方式如圖3所示。

圖2 儀表工作單點接地示意(注:U=US;U為儀表接受的信號;USμ信號源輸出信號)

圖3 信號源和接收儀表分別接地示意(注:U=US+Ug;Ugwei不同接地點間的地電位差)
從圖2和圖3中可以看出,信號源和接收儀表分別接地,不同接地點間會產生地電位差Ug。為了避免地電位對信號產生影響,信號不應通過大地構成回路。如果一條線路上的信號源和接收儀表都不可避免接地,則應采用隔離器將兩點接地隔離開,以消除地電位差Ug的影響,隔離器兩點接地隔離如圖4所示。

圖4 用隔離器將兩點接地隔離示意
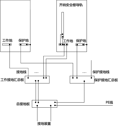
在單點接地系統中,通常將所有接地線匯到1塊匯總板——接地點上,再將這個接地點與接地網連接起來,匯總板接地如圖5所示,圖中虛線為接地線。

圖5 匯總板接地示意
3、多點接地
多點接地也稱為重復接地,多點接地用于同一設備或線路上異常情況的大電流泄放,也用于大面積導電設備為安全設置的等電位連接,主要用于供配電和雷電防護的接地。對于單個的小型設備,外露可導電面積較小,異常電流通路或接地連接線路較短,不會產生電位差,因而1條接地線路就足夠了。但是對于大型設備或較長的設備,就需要每隔一段距離實施接地,即重復接地,例如電纜槽的接地。
4、接地網絡
對于導電良好的接地網絡,如果儀表設備區域內沒有大功率電氣設備的故障接地,可以視為一個接地平面,區域內的所有種類的接地均可以就近接到該接地網絡上,即可達到很好的接地效果,并且簡單易行,這就是網型接地方式。
接地方案
1、星型接地
星型接地形式常用于地域范圍比較小的區域的接地,是典型的單點接地采用方式,例如控制室、機柜室等的接地。星型接地示意如圖6所示。

圖6 星型接地示意
星型接地形式的工程實施有兩個匯集:
①同類接地連接到一起。儀表保護接地線匯總到保護接地匯總板;儀表工作接地線匯總到工作接地匯總板,儀表接地線較多的場合可以采用分別匯總后再集中匯總的方式。
②把不同的匯流排匯集在一起。例如:把工作接地匯總板和保護接地匯總板匯集接到總接地板,再接到接地裝置上。
采用星型接地或星型網型復合接地形式的星型部分,工作接地在接到工作接地匯總板之前不應與保護接地混接。工作接地的連線,包括各接地線、接地干線、接地匯流排等,在接至總接地板之前,除正常的連接點外,都應當是絕緣的。該規定盡管沒有充分的證據和理由,但主要考慮是為了避免工程施工中的差錯形成的異常電流回路產生的不良影響。
2、網型接地
網型接地形式相當于局部接地網,具有良好的接地效能,適用各種地域范圍和各種接地需要,可用于單點接地系統或多點接地系統,缺點是造價稍高。網型接地示意如圖7所示。

圖7 網型接地示意
網型接地排采用多路接地線路接到接地裝置上,目的是為了提供更多的分流路徑,提高接地效能,特別是接地電流較大的場合,同時也實現了儀表雷電電涌的順利泄放?!妒突x表系統防雷設計規范》采用了該接地連接方法。
控制室的儀表系統防雷接地應當采用網型接地,在機柜下面布設網型接地排。機柜內的各種匯流排可以直接接到機柜下面的網型接地排,實現了較短的接地路徑。同時接地線應盡可能短,并且避免彎曲敷設。網型接地排可以采用厚×寬為4mm×40mm的銅板、熱鍍鋅扁鋼或不銹鋼,適用于所有的等電位連接場合。
3、星型網型復合接地
星型網型復合接地形式如圖8所示。

圖8 星型-網型復合接地示意
接地原則
1、共用接地裝置
《石油化工儀表系統接地設計規范》規定了儀表及控制系統接地與電氣專業的低壓供配電系統接地合一,規定了儀表及控制系統的保護接地、工作接地、本質安全系統接地、屏蔽接地、防靜電接地和防雷接地共用接地裝置。
采用共用接地裝置是電氣接地系統和儀表及控制系統接地的共識,國內外現行標準規范大多規定了共用接地裝置的原則,尤其GB 50057-210《建筑物防雷設計規范》規定了防雷電感應的接地裝置應和電氣設備接地裝置共用。
根據儀表工作原理和電子電路的設計,儀表電路對接地電阻沒有任何特殊要求,無論是儀表保護接地、儀表工作接地、本質安全接地、屏蔽接地、防靜電接地和防雷接地方式,均應符合電氣專業的接地規定,沒有理由對接地電阻提出特殊要求。遍查有關文獻,都沒有看到儀表、通信設備、電子產品、計算機等電子設備對接地電阻特殊要求的原理或依據。
2、等電位連接
影響儀表正常工作或造成儀表過電壓損壞的原因無非就是線路短路、地電位影響、電涌電流等,良好的接地線路導電性能、等電位連接和共用接地裝置完全可以有效地解決上述問題。
儀表保護接地和儀表工作接地的作用歸結起來:一是降低地電流在線路上產生的電位差;二是建立公共參考電位。等電位連接很好地實現了這兩個目的,可以采用星型接地,也可以采用網型接地,網型接地的效果更好、更簡便;但注意不能采用機柜串聯或儀表串聯的方法接地。
3、接地電阻
由于采用等電位連接方式并采用共用接地裝置,因此儀表及控制系統的接地電阻即為電氣低壓供配電系統接地裝置的接地電阻。低壓供配電系統的接地電阻是根據觸電場合和人身安全等情況計算出來并規定的,中國電氣專業標準規定一般情況的接地電阻不大于4Ω。
接地裝置的接地電阻的定義數值等于接地裝置對地電壓與通過接地極流入大地中電流的比值。由于中國的工業和民用交流電的頻率是50Hz,接地電阻的測量也要采用50Hz的交流電進行,因此按通過接地極的工頻交流電流測量及計算出的電阻稱為工頻接地電阻。
根據儀表接地原理和儀表接地的作用,良好的等電位連接比接地電阻值更重要。ISARP12.6《危險場所儀表的接地實施第一部分:本質安全》中規定了接地電路的連接電阻小于1Ω,而不是規定接地電阻的阻值,這是兩個概念,不要混淆。在ISARP12.6中規定的接地方法中提出用2條接地導線重復連接的方式,以便采用斷開1條導線測量回路電阻的方法測量接地連接(Grounding path)電阻,而不是測量接大地(Earthing)的電阻。
綜上所述,無論是儀表保護接地還是儀表工作接地,對接地電阻都沒有特殊要求,刻意規定或提出儀表信號電路接地電阻的文章、論述和資料都沒有說清楚其中的道理,也就沒有根據了。
根據儀表及控制系統接地的目的和作用原理,儀表保護接地和工作接地都應與電氣的低壓供配電系統共用接地裝置,這已經是專業技術人員的共識,并且在多年的工程實踐中得到充分證明。
儀表保護接地和工作接地的作用是建立公共參考電位和降低地電流在線路上產生的電位差,等電位連接很好地實現了這兩個目的。
根據接地的基本原理,通常以大地作為參考點,具有相對穩定的電位。在一些特定的條件下,不便以大地作為參考點,可以采用設備或系統的公共電氣連接點作為接地點,效果是一樣的。
電子電路沒有接大地的必要,沒有充分的理論根據和實驗證明電子電路必須接大地,也沒有理論和證據提出電子電路接大地的電阻值。
儀表及控制系統的接地工程規范除了應滿足接地目的和作用外,還要考慮工程實施的可行、方便和工程習慣。
作者:葉向東,男,中國石化集團北京設計院、中國石化工程建設公司副總工程師,教授級高級工程師
相關閱讀
DCS控制系統接地
自動化系統接地的概念、作用和分類
儀表人最關注的16個儀表接地問題解讀
五張圖讓儀表人認識低壓配電系統IT、TT和TN的接地
