
圖1 單回路分程控制
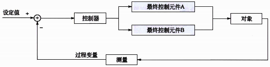
單回路分程控制的輸出一般只控制一個最終控制元件,但是有時候從操作優化的要求綜合考慮,可能需要一個過程變量采用兩個或兩個以上的最終控制元件。如果兩個最終控制元件同時接受一個控制回路的輸出,就是常見的分程控制系統。
使用分程控制可以:
①擴大最終控制元件可調范圍。使用多個較小的最終控制元件實現過程變量的大范圍調整,改善控制品質。
②同時控制兩種介質,滿足控制要求。例如儲罐壓力的放空調節閥和補氮調節閥的分程控制。
③滿足生產過程不同階段需要。例如放熱化學反應,在反應的初始階段由于放熱不足需要用熱水控制快速提升反應溫度,在反應正常后由于放熱太多需要用冷水控制反應溫度,這樣在反應不同階段反應溫度需要冷熱水分程控制方案。
分程控制主要用于帶有邏輯關系的多種控制手段而又具有同一控制目標的過程中,是為協調不同控制手段的動作邏輯而設計的。當控制一個過程變量需要兩個以上控制手段時,一般都采用分程控制,如溫度控制有冷水、熱水。當溫度低于某溫度時先關冷水閥門,冷水閥位全關后再開熱水閥門來恒定系統溫度;當溫度高于某溫度時先關熱水閥門,熱水閥門全關后再開冷水閥門來恒定系統溫度。
分程控制系統本質上仍是一個簡單控制系統,但是在進行分程控制PID參數整定時要綜合考慮兩個控制通道的特性,一組控制參數要同時保證使用不同最終控制元件時整個控制回路性能都是能夠接受的。分程控制中最常犯的錯誤就是分程點的選擇,現場很多分程控制習慣將分程點選在50%,實際上如果兩個最終控制元件對過程變量的增益不同時,應該通過合理的分程點設置,使不同最終控制元件工作時對被控對象的特性一致,從而可以使用一組控制參數實現全程控制回路性能一致。如果圖1中最終控制元件A閥、B閥的最大流量分別為100t/h和300t/h,分程點計算公式:

PID控制器分程動作根據調節閥特性和控制要求有多種形式,圖2是常見的四種調節閥分程方式。在實際應用中也有交接點附近重疊或者死區分離的情況。特殊情況下也有最終控制元件在整個范圍內部分有最小或最大開度。

圖2 調節閥分程方式
在圖3所示的過程中,在總流量不確定前提下實現FT2的流量控制,如果B閥全開單獨使用A閥控制,則存在A閥全開但是流量還是達不到設定值的情況,這種情況下就需要關閉B閥。流量控制器FIC2的過程變量為流量FT2,流量控制器FIC2操縱A閥和B閥使過程變量達到期望的設定值。A閥和B閥開度由圖中右側的分程邏輯計算。事實上這個控制方案也是一個帶有邏輯關系的多種控制手段(先開A閥后關B閥)而又具有同一控制目標(FIC2流量)的系統,控制方案需要協調不同控制手段的動作邏輯。這種情況下圖4所示控制方案既能保證至少一個閥門全開管線壓降最小,又能實現流量控制。實際應用中兩個閥門的通量不同,分程點需要綜合考慮合理設置。

圖3 流量分程控制方案
綜上所述,分程控制廣泛應用于具有多個最終控制元件的過程。表1總結了分程控制的設計準則。如果PID控制器輸出不是直接到最終控制元件,選擇分程控制會有失控的過渡過程,還會因為不能獲得副回路飽和狀態,增加分程設置的難度。多個最終控制元件的控制方案設計中,分程控制只是其中的一個控制方案,其他的控制方案包括兩個單回路、閥位控制等。
表1 分程控制設計準則
實施分程控制的條件:
①只有一個控制器但是有多個最終控制元件。
②每一個最終控制元件都和過程變量有因果關系。
③按固定的優先級順序操縱最終控制元件
相關閱讀
◆輕松弄懂分程控制原理和分程控制應用
◆不會分程點計算和確定,別說你懂分程控制
◆分程控制系統如何采用閥門定位器實現硬分程
